Реле РЭК 77-4(LY4) с инд. 10А 24В DC ИЭК
Бесплатная доставка по Екатеринбургу и до ТК при заказе от 3000 ₽.
Доставка по России
- Производитель: IEK ( ИЕК )
- Код товара: RRP10-4-10-024D-LED
- Артикул: RRP10-4-10-024D-LED
- Ом код: 091-068
Преимущества
- Более высокое значение номинального тока контактов по сравнению с промежуточным реле РП-21 позволяет использовать реле серии РЭК в цепях до 10А.
- Любое рабочее положение в пространстве.
- Уменьшенные габариты реле серии РЭК предоставляют возможность более рационального размещения изделий на монтажных плоскостях.
- Применение серебросодержащих контактов увеличивает их долговечность.
- Реле может комплектоваться модульными розеточными разъемами для крепления на DIN-рейку и крепления с помощью винтов.
Документация
Сертификаты
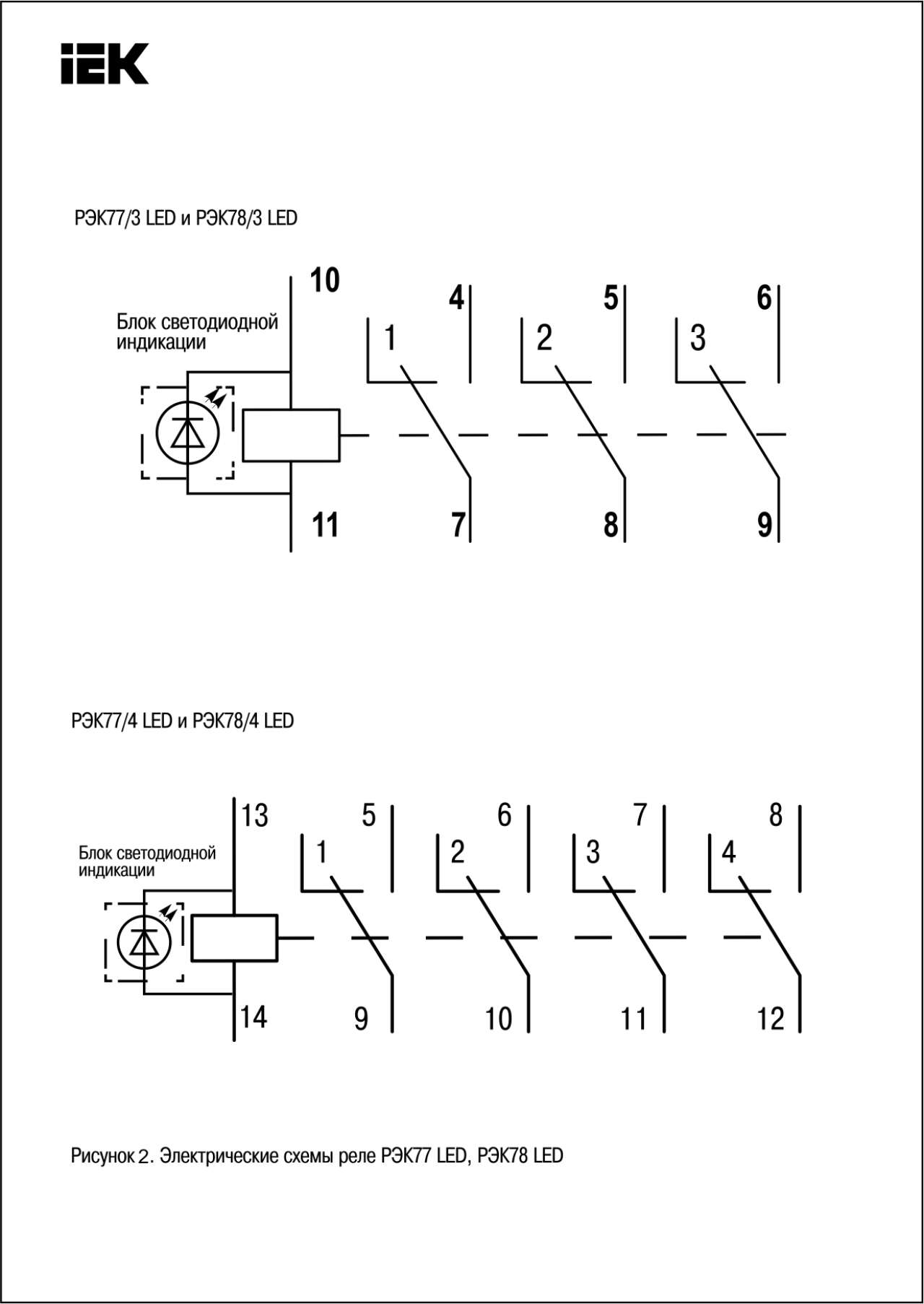
Схемы подключения
Дополнительные изображения
Модели для проектировщиков
Заказать товар:
Через форму заказа на сайте
По телефону:
Отправить на заявку на электронную почту:
Мы осуществляем отправку по РФ - СДЭК, Деловые линии, КИТ, Собственным транспортом (2 и 5 тн)
Бесплатная доставка по Екатеринбургу при сумме от 3000 руб - карта в разделе оплата и доставка
